FL924000

FCC ID

Equipment:

Perimeter Products Inc 24000

43180 Osgood Road, Fremont, CA 94539 United States

Application
Frequency Range
Final Action Date
Granted
xS4DX9h+1jiR9guhuSIpJg==
24100.0-24100.0
2001-03-29
APPROVED
File NameDocument TypeDateDirect
back view of pcb located in inside panelInternal Photos 2001-03-29 00:00:00 jpeg
side view of pcb located in inside panelInternal Photos 2001-03-29 00:00:00 jpeg
closeup of back of pcbInternal Photos 2001-03-29 00:00:00 jpeg
front view of pcbInternal Photos 2001-03-29 00:00:00 jpeg
front view of pcb closeupInternal Photos 2001-03-29 00:00:00 jpeg
all pcbs removedInternal Photos 2001-03-29 00:00:00 jpeg
insde panel removedInternal Photos 2001-03-29 00:00:00 jpeg
back panel removed showing pcb placementExternal Photos 2001-03-29 00:00:00 jpeg
BackExternal Photos 2001-03-29 00:00:00 jpeg
FrontExternal Photos 2001-03-29 00:00:00 jpeg
CKC Test Report FC00 035Test Report 2001-03-29 00:00:00 pdf
operational descriptionOperational Description 2001-03-29 00:00:00 pdf
manualUsers Manual 2001-03-29 00:00:00 pdf
label placementID Label/Location Info 2001-03-29 00:00:00 jpeg
labelID Label/Location Info 2001-03-29 00:00:00 jpeg
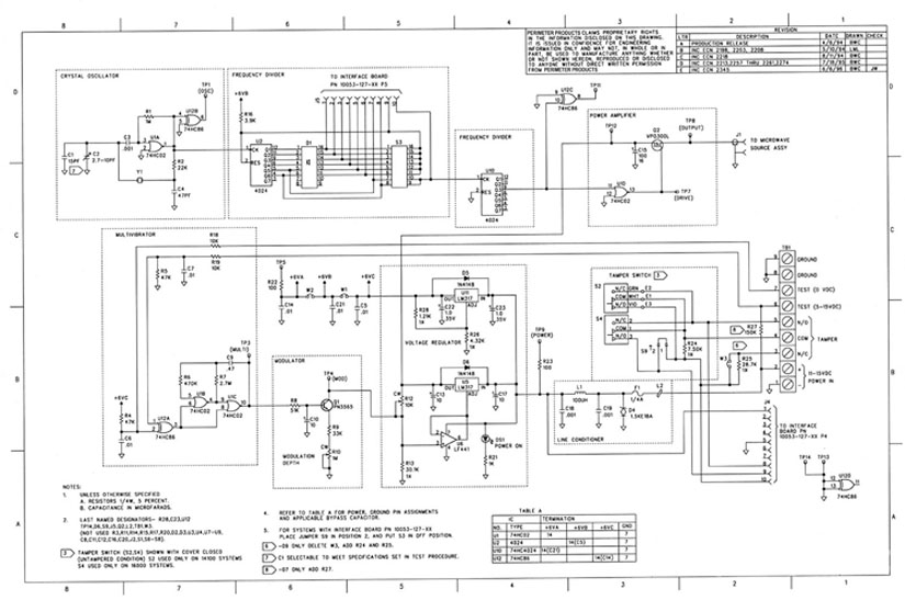
circuit diagramSchematics 2001-03-29 00:00:00 native
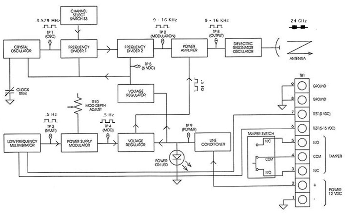
block diagramBlock Diagram 2001-03-29 00:00:00 jpeg

Application Details:

EquipmentRadar Intrusion Detection Link, model 24000
FRN9999999999
Grantee CodeFL9
Product Code24000
Applicant BusinessPerimeter Products Inc
Business Address43180 Osgood Road , Fremont,California United States 94539
TCB Scope
TCB Email
ApplicantRobert C. Williams – Vice President, Engineering
Applicant Phone
Applicant Fax
Applicant Email
Applicant MailStop
Test FirmCKC Laboratories, Inc.
Test Firm ContactSteve Behm
Test Firm Phone 2221
Test Firm Fax866-779-9776
Test Firm Email[email protected]
Certified ByJoyce Walker – Report Department Manager

© 2025 FCC.report
This site is not affiliated with or endorsed by the FCC